Перейти к содержанию
View in the app

A better way to browse. Learn more.

AUTO-BK.RU FORUM

A full-screen app on your home screen with push notifications, badges and more.

To install this app on iOS and iPadOS
  1. Tap the Share icon in Safari
  2. Scroll the menu and tap Add to Home Screen.
  3. Tap Add in the top-right corner.
To install this app on Android
  1. Tap the 3-dot menu (⋮) in the top-right corner of the browser.
  2. Tap Add to Home screen or Install app.
  3. Confirm by tapping Install.

ошибка P3125-494 на Toyota Estima Hybrid AHR10

Featured Replies

Опубликовано

Доброго времени суток.

 

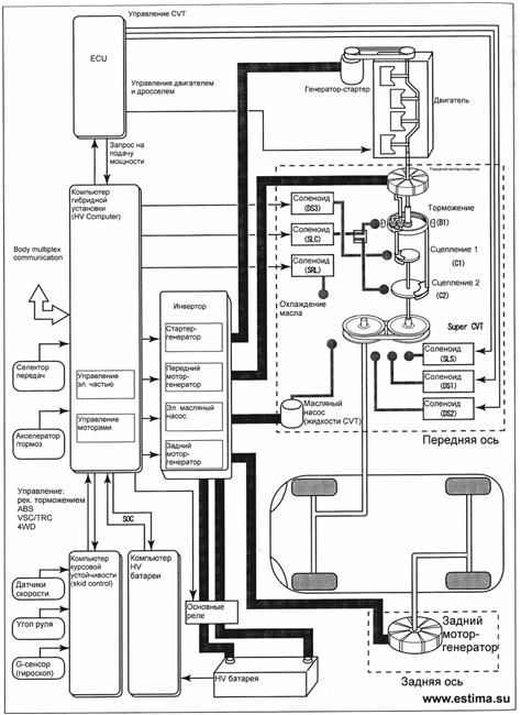
После кап.ремонта двигателя уже несколько раз выскакивала ошибка "перегрев starter motor inverter." Ниже скриншоты течстрим. В чем причина ошибки? Думаю, собака порылась в значениях полей Inverter Temp (MG1) and Motor temp (MG1) там значение -50. После сброса ошибки в этих полях 0 градусов и не меняется. Кто-нибудь подскажет, что такое MG1, где находится датчик его температуры? Или в чем причина ошибки?

1.JPG

2.JPG

Опубликовано

Профиль заполните.Может кто и по гибридам подскажет.

MG1 это мотор генератор.И датчики находятся там же.

Опубликовано
  • Автор

спасибо за ответ.

А MG2 это задний мотор, который на редукторе, так?

Опубликовано

Да, MG2 - задний мотор

 

3.jpg

 

На эстимах ставился еще третий мотор - стартер-генератор. Вот похоже на блок управления (инвертор) стартера и идет ошибка.

 

На форумах есть обсуждение подобных неисправностей

Опубликовано

Видимо при ремонте провода резольвера закосячили.

Вот DTC и лезет.

Для публикации сообщений создайте учётную запись или авторизуйтесь

Последние посетители 0

  • Ни одного зарегистрированного пользователя не просматривает данную страницу
Яндекс цитирования

Account

Navigation

Поиск

Настройте push-уведомления браузера

Chrome (Android)
  1. Tap the lock icon next to the address bar.
  2. Tap Permissions → Notifications.
  3. Adjust your preference.
Chrome (Desktop)
  1. Click the padlock icon in the address bar.
  2. Select Site settings.
  3. Find Notifications and adjust your preference.